*Option* Montage de Longues Portées ou Antibrouillards
- 205sm
- Forumeur
- Messages : 8499
- Enregistré le : mar. 5 juin 2012 10:31
- Localisation : 71 Saone et loire.
Re: *Option* Montage de Longues Portées ou Antibrouillards
Salut
Question j'ai l'intention de monter mon faisceau AB que j'ai en stock c'est que le relais est grillé est ce que je peux le remplacer par l'un des deux qui sont en photos merci
Les relais sont en 12 V 25 A comme celui d'origine. Pour moi je pense que c'est bon.
Question j'ai l'intention de monter mon faisceau AB que j'ai en stock c'est que le relais est grillé est ce que je peux le remplacer par l'un des deux qui sont en photos merci
Les relais sont en 12 V 25 A comme celui d'origine. Pour moi je pense que c'est bon.
Vous n’avez pas les permissions nécessaires pour voir les fichiers joints à ce message.
- duducharles
- Forumeur
- Messages : 7362
- Enregistré le : mer. 22 oct. 2008 16:35
- Localisation : Kremlin Bicetre (94)
Re: *Option* Montage de Longues Portées ou Antibrouillards
Salut à tous 
J'ai lu attentivement ce topic (qui est d'ailleurs très bien expliqué
) mais je ne parviens pas à comprendre se que l'on doit faire avec le fil du commodo
En réalisant l'opération de Piranas, doit on toujours couper le + du commodo pour le relier au relais ?

En l'attente des pros de l’électricité
Duduch'

J'ai lu attentivement ce topic (qui est d'ailleurs très bien expliqué


En réalisant l'opération de Piranas, doit on toujours couper le + du commodo pour le relier au relais ?

En l'attente des pros de l’électricité

Duduch'

- 205sacrée_numéro67
- Forumeur
- Messages : 908
- Enregistré le : mar. 25 sept. 2012 14:23
Re: *Option* Montage de Longues Portées ou Antibrouillards
le relais se met sur la boite a fusible . juste des cables a rajouté et relié .
- JPB
- Responsables Techniques
- Messages : 17529
- Enregistré le : lun. 17 avr. 2006 15:27
- Localisation : Supplicié Aux Oubliettes
Re: *Option* Montage de Longues Portées ou Antibrouillards
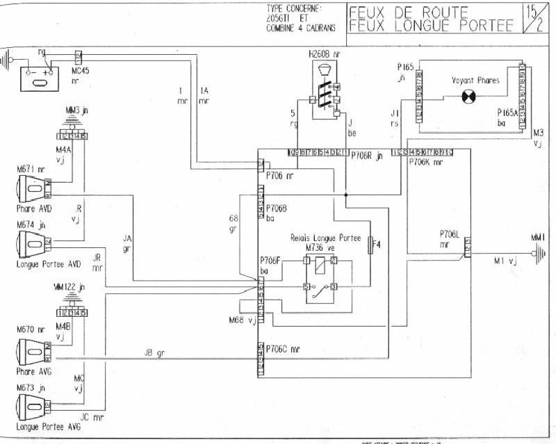
Si c'est pour brancher des antibrouillards, voilà le branchement d'origine
:



- duducharles
- Forumeur
- Messages : 7362
- Enregistré le : mer. 22 oct. 2008 16:35
- Localisation : Kremlin Bicetre (94)
Re: *Option* Montage de Longues Portées ou Antibrouillards
Oups, quelle honte, je ne vois vos réponses que maintenant
Merci (en retard
) à vous deux ! 
Il s'agit bien de brancher des LP ( et non des AB ), par contre quand on rajoute du câblage sur la platine fusible, il n'est plus nécessaire de couper le plus du comodo si ?
Aussi, toutes les platines fusibles sont elles identiques où vais-je avoir un beau feu d'artifice sur ma phase 1 avec ce branchement ?

Merci (en retard


Il s'agit bien de brancher des LP ( et non des AB ), par contre quand on rajoute du câblage sur la platine fusible, il n'est plus nécessaire de couper le plus du comodo si ?

Aussi, toutes les platines fusibles sont elles identiques où vais-je avoir un beau feu d'artifice sur ma phase 1 avec ce branchement ?

- JPB
- Responsables Techniques
- Messages : 17529
- Enregistré le : lun. 17 avr. 2006 15:27
- Localisation : Supplicié Aux Oubliettes
Re: *Option* Montage de Longues Portées ou Antibrouillards
Rien à bricoler non plus pour monter des LP. Tout est précâblé. 



- duducharles
- Forumeur
- Messages : 7362
- Enregistré le : mer. 22 oct. 2008 16:35
- Localisation : Kremlin Bicetre (94)
Re: *Option* Montage de Longues Portées ou Antibrouillards
D'accord merci JP 
Par contre si c'est précablé, c'est que j'ai des prises près des joues de phares non ?

Par contre si c'est précablé, c'est que j'ai des prises près des joues de phares non ?

- FlashMcQueen
- Forumeur
- Messages : 2841
- Enregistré le : sam. 16 déc. 2006 13:23
- Localisation : Dins Ch'Nord
-
- Nouveau
- Messages : 7
- Enregistré le : dim. 18 mars 2012 14:54
Re: *Option* Montage de Longues Portées ou Antibrouillards
bonjour,
j'ai effectué toute mon installation des antibrouillards et cela fonctionne.
par contre je veut rajouter mon interrupteur, et la c'est le drame!
jai suivi ce schemas

probleme: je ne sais pour quelle raison mon + allume cigare ne marche pas !
donc je n'ai pas le + permanent
les bornes 85 et 86, concretement je peut les inverser, ca ne change rien ?
alors je vois 3 solutions:
1- si jai bien lu le schema electrique "officel",
j'ai juste a brancher mon interrupteur sur la masse et lier la borne 85. et ma borne 86 sur le + permanent repiqué sur les phares
exact ?
2- mon fil venant de la borne 85 je le connecte a mon interrupteur, qui une fois sur ON donne la masse
et je fait un pont entre la borne 86 et 30 pour avoir mon + permanent...
3- je laisse comme ca, mais doit donc trouver un autre + permanent (ou reparer l'allume cigar)
est ce que ma solution 2 fonctionnerai ?
est t'il possible de brancher sur le + apres contact ( ce que je prefererai) et dans ce cas ou ?
sinon que faire ?
merci
j'ai effectué toute mon installation des antibrouillards et cela fonctionne.
par contre je veut rajouter mon interrupteur, et la c'est le drame!
jai suivi ce schemas

probleme: je ne sais pour quelle raison mon + allume cigare ne marche pas !
donc je n'ai pas le + permanent
les bornes 85 et 86, concretement je peut les inverser, ca ne change rien ?
alors je vois 3 solutions:
1- si jai bien lu le schema electrique "officel",
j'ai juste a brancher mon interrupteur sur la masse et lier la borne 85. et ma borne 86 sur le + permanent repiqué sur les phares
exact ?
2- mon fil venant de la borne 85 je le connecte a mon interrupteur, qui une fois sur ON donne la masse
et je fait un pont entre la borne 86 et 30 pour avoir mon + permanent...
3- je laisse comme ca, mais doit donc trouver un autre + permanent (ou reparer l'allume cigar)
est ce que ma solution 2 fonctionnerai ?
est t'il possible de brancher sur le + apres contact ( ce que je prefererai) et dans ce cas ou ?
sinon que faire ?
merci
Modifié en dernier par hazote le sam. 5 oct. 2013 14:12, modifié 1 fois.
- duducharles
- Forumeur
- Messages : 7362
- Enregistré le : mer. 22 oct. 2008 16:35
- Localisation : Kremlin Bicetre (94)
Re: *Option* Montage de Longues Portées ou Antibrouillards
Ce bon vieux flash va se fâcher pour les schémas électriquesFlashMcQueen a écrit :

- JPB
- Responsables Techniques
- Messages : 17529
- Enregistré le : lun. 17 avr. 2006 15:27
- Localisation : Supplicié Aux Oubliettes
Re: *Option* Montage de Longues Portées ou Antibrouillards
Tu dois avoir un + permanent au niveau de la prise de l'autoradio. 

-
- Nouveau
- Messages : 7
- Enregistré le : dim. 18 mars 2012 14:54
Re: *Option* Montage de Longues Portées ou Antibrouillards
justement mon autoradio est en + apres contact.... (pourtant c le fil blanc qui alimente / et jarrive pas a acceder au niveau de ma planche a fusible pour changer le + permanent/apres contact radio)JPB a écrit :Tu dois avoir un + permanent au niveau de la prise de l'autoradio.
- JPB
- Responsables Techniques
- Messages : 17529
- Enregistré le : lun. 17 avr. 2006 15:27
- Localisation : Supplicié Aux Oubliettes
Re: *Option* Montage de Longues Portées ou Antibrouillards
Contrôle le fusible F7, c'est lui qui protège le circuit du + permanent. 

-
- Nouveau
- Messages : 7
- Enregistré le : dim. 18 mars 2012 14:54
Re: *Option* Montage de Longues Portées ou Antibrouillards
le f7 est bon,JPB a écrit :Contrôle le fusible F7, c'est lui qui protège le circuit du + permanent.
du coup j'en ai profité pour rebrancher correctement mon poste, et jai branché mes anti brouillard sur le+ apres contact.
me reste plus qu'a regler le probleme de l'alume cigare.
- 205sm
- Forumeur
- Messages : 8499
- Enregistré le : mar. 5 juin 2012 10:31
- Localisation : 71 Saone et loire.
Re: *Option* Montage de Longues Portées ou Antibrouillards
Est ce que ce faisceau pour anti brouillard avant est correct et ne risque pas de faire peter ma voiture.
Vous n’avez pas les permissions nécessaires pour voir les fichiers joints à ce message.